✕
8 800 775-77-55
О компании
Контакты
Оплата и доставка
Тендеры и гос. заказ
8 800 775-77-55
Заказать звонок
3
Серия 6.3+, 6.3S
Каталог запасных частей
Инструкция по эксплуатации
Техобслуживание
Сервис
Сайт Запасные части для минипогрузчиков MultiOne
Сервисная гидравлическая установка
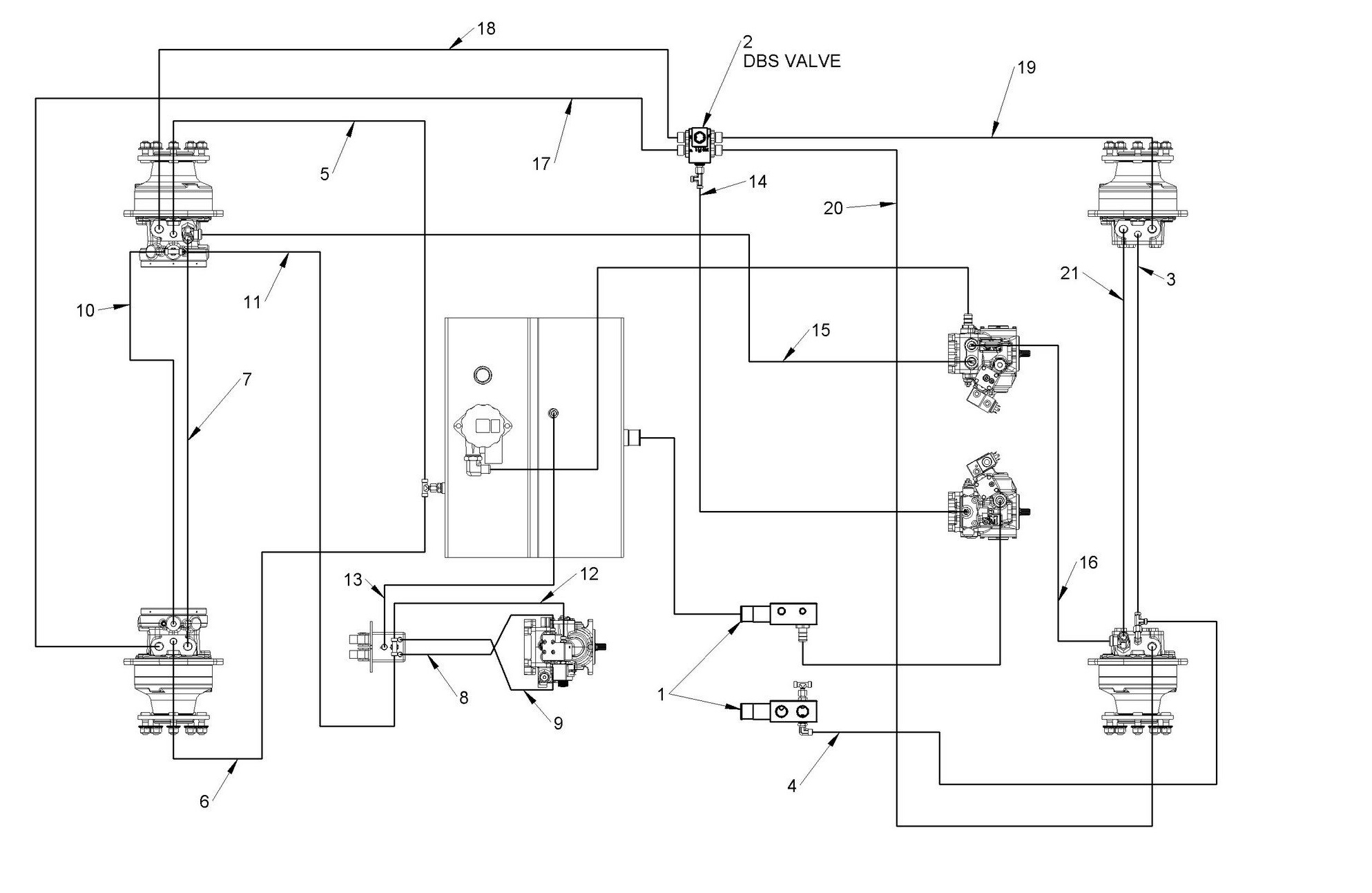
Колесные двигатели
Соединение
Сторона блока клапанов
Автоматическая соединительная пластина (опция)
Подъемная стрела и усилитель рулевого управления
Перекладина и сиденье
Джойстик мульти
Поддержка двигателя
Стандартный и дополнительный рабочий свет
Двигатель и насосы
Плавающая стрела
Соединительная пластина
Телескопическая стрела
Передняя пластиковая опора крышки
Электрические детали
Гидравлическая трансмиссия
Буксировочный крюк
Гидравлическая многомуфтовая пластина, крепление 3-ходовое, навесное оборудование 3-ходовое, навесное оборудование 2-ходовое
Многосоединительное соединение с адаптером комплекта быстрого соединения
Обогреватель
Стальной брызговик
Наклейки
Дорожный фонарь (опционально)
Топливный бак и охладитель двигателя m1 6.3
Датчик температуры воды
Самовыравнивающийся
Машинные многосоединительные фитинги weo
Детали комплекта стеклянной кабины (опционально)
Защитный рычаг
Глушитель, аккумулятор и воздушный фильтр
Задняя пластиковая крышка
Колесная распорка
Резервная сигнализация
Передняя пластиковая крышка
Распределитель потока
Задняя пластиковая опора крышки
Умная кабина из поликарбонатного стекла
Переключатели
Стеклянная кабина
Роскошное сиденье с подогревом
Скачать каталог
Запасные части для минипогрузчиков MultiOne Серия 6.3+, 6.3S
1. C274183
В корзину
-
+
2. C031052
В корзину
-
+
✕
Заказать звонок
Заказать
✕
Заказать звонок
Спасибо, менеджер скоро перезвонит вам.