✕
8 800 775-77-55
О компании
Контакты
Оплата и доставка
Тендеры и гос. заказ
8 800 775-77-55
Заказать звонок
10
Серия 7.2
Каталог запасных частей
Инструкция по эксплуатации
Техобслуживание
Сервис
Сайт MultiOne
Телескопическая стрела
Плавающая стрела
Фильтры
Перекладина, сиденье и педали
Задний бампер
Поддержка двигателя
Стандартный и дополнительный рабочий свет
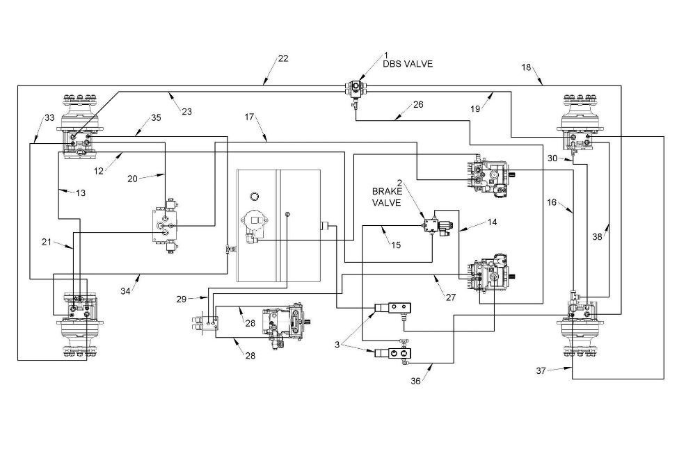
Двигатель и насосы
Сервисная гидравлическая установка
Стальной брызговик
Соединительная пластина
Самовыравнивающийся
Обогреватель
Передняя пластиковая опора крышки
Электрические детали
Комплект дорожных фонарей (опционально)
Гидравлическая трансмиссия
Буксировочный крюк
Правая сторона
Гидравлическая многомуфтовая пластина, крепление 3-ходовое, навесное оборудование 3-ходовое, навесное оборудование 2-ходовое
Многосоединительное соединение с адаптером комплекта быстрого соединения
Автоматическая соединительная пластина (опция)
Наклейки
Стеклянная кабина
Подъемная стрела и усилитель рулевого управления
Топливный бак и охладитель двигателя
Машинные многосоединительные фитинги weo
Детали стеклянной кабины (опционально)
Глушитель, аккумулятор и воздушный фильтр
Колесная распорка
Резервная сигнализация
Задняя пластиковая крышка
Передняя пластиковая крышка
Защитный рычаг
Задняя пластиковая опора крышки
Умная кабина из поликарбонатного стекла
Переключатели
Роскошное сиденье с подогревом
Датчик температуры воды
Колесные двигатели
Соединение
Скачать каталог
MultiOne Серия 7.2
1. C031052
В корзину
-
+
2. C036621
В корзину
-
+
3. C274183
В корзину
-
+
✕
Заказать звонок
Заказать
✕
Заказать звонок
Спасибо, менеджер скоро перезвонит вам.